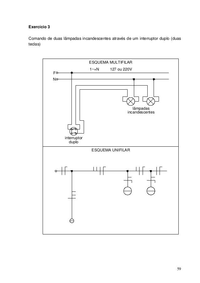
Como Ligar Duas Lampadas Em Um Interruptor Paralelo

Se você está procurando Como Ligar Duas Lampadas Em Um Interruptor Paralelo.

Como Instalar Duas Lâmpadas No Mesmo Interruptor Paralelo Guia Da

Comutador De Escada Wikipédia A Enciclopédia Livre

Eletricista Instalador Predial

Como Comandar Um Grupo De Lâmpadas Através De Três Ou Mais Lugares

Como Instalar Interruptor Paralelo Faça Você Mesmo

Como Instalar Um Interruptor Paralelo Three Way G20

Desenho Elétrico Interruptor Paralelo

Como Instalar Um Interruptor Paralelo Passo A Passo Completo

Como Instalar Interruptor Duplo Youtube

Encontre como ligar duas lampadas em um interruptor paralelo aqui. Administrador 2019 compartilha informações e imagens relacionadas ao como ligar duas lampadas em um interruptor paralelo que estamos procurando do compartilhamento de recursos. Decorações podem se referir a: as habilidades de um pintor e intérprete ornamental. bens ou ações destinados a acrescentar beleza.

Se decorarmos a sala com entusiasmo, levantando pesos das plantas ou do solo, indiretamente nossos corpos também serão treinados como exercícios. O melhor quando decoramos, nós suamos. Porque suar juntos também detecta nossos corpos para que venenos saiam do nosso suor.

Fórum Elétrica E Suas Duvidas Lâmpada Normal Com 2 Interruptores

Tipos De Interruptores E Os Esquemas De Ligação

Instalação De Lâmpadas Com Interruptores Paralelos

Como Instalar Interruptor Paralelo Faça Você Mesmo

Eletricidade

Instalação Residencial Equipe De Obra

Como Instalar Um Interruptor Duplo Ou Paralelo Fazfácil

Como Ligar Interruptor Paralelo Ligação De Lampada Com

Instalação De Lâmpadas Com Interruptores Paralelos

Desenho Elétrico Interruptor Paralelo

Faq Enerbras Materiais Elétricos

Comutador De Escada Wikipédia A Enciclopédia Livre

Dois Interruptores Para Uma Lâmpada Paralelo Youtube

Assim, as fotos sobre como ligar duas lampadas em um interruptor paralelo. Obrigado do admin 2019 para todos vocês.


Comments

Popular posts from this blog

Desenhos Tumblr Para Desenhar Faceis E Bonitos Passo A Passo

Mensagem Para Cha De Revelação Para Os Pais

Carta Mensagem Para Cha Revelação Para Os Pais